Zündapp electrische schema's
Sluit het venster van uw browser om terug op deze pagina te komen.
 Afbeelding:  Link naar groot formaat Afbeelding:

 Automatic mofa

 Luxus automatic mofa/moped

 428 15 W stoplicht

 433 15 W dauerabgelendet

 433 15 W schnarre

 433 25 W Schnarre

 434 15 Watt dauerabgeblendet

 434-Mofa-25 / Mofa 50

 447-021-ZB-22

 ZD-40

 ZR-20

 448-013

 448-111

 448-150

 460-041/051/091

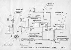
 KS-75 511-320

 KS-75 511-324

 514 KS 100

 515 23 W

 515 23 W stoplicht

 515 34 Watt met stoplicht

 517-C-50 -Sport

 517-C-50-Super

 517-GTS-50

 517- KS-50-Cross

 517-KS-50-Super-Sport 

 517-KS-50-Watercooled

 518-KS-100

 GS 125

 521-KS-125-Sport

 529-C-50-Sport

 529-GTS-50

 529-GTS-50-Met knipperlichten

 529-026-GTS-50

 529-029 GTS-50

 540-010-K-80

 561-R-50

Last modified 03-01-2009 © T.Wildeman all years